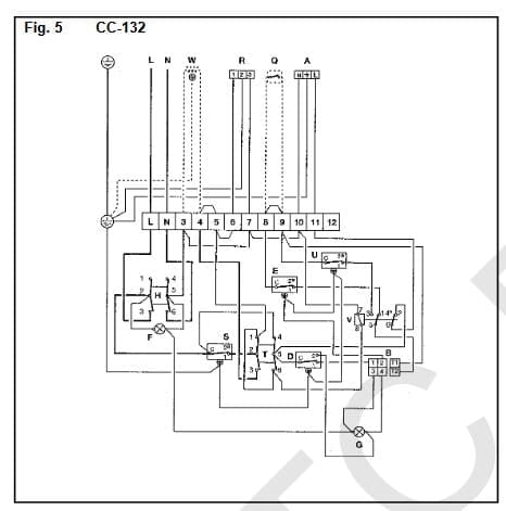
Conectar un termostato de ambiente inalámbrico a una caldera Gasoil Roca NGO50
Tenemos una caldera Gasoil ROCA NGO50 y quiero conectar un termostato de ambiente inalámbrico.
¿Dónde lo tengo que conectar?
Gracias




1 respuesta
Respuesta de Rober Chispas

