Rober Chispas

Rober Chispas

Aprendiz de mucho y maestro de nada.
 1.737K puntos  España @roberchispas desde - visto
Preguntar

Respuestas en Reparaciones

Respuesta en y en 1 temas más a

Comprobar cable de lavavajillas, esta cortado?

A no se que haya tenido algún "pique" es casi imposible que se haya cortado un cable. Hay que abrir el aparato e ir comprobando que tiene averiado.
Respuesta en y en 2 temas más a

Si al girar el tambor manualmente de la lavadora con o sin ropa suena como si necesitara ser engrasada qué significa?

Como te dicen hay que cambiar los rodamientos. Con conocimientos y paciencia se puede hacer. Si llamas al servicio técnico y la lavadora tiene unos años, posiblemente no te compense la reparación.
Respuesta en y en 2 temas más a

Mampara económica para tamaño no estándar (113 cm)

Esta misma te puede valer: https://akuova.com/collections/mamparas-de-ducha-frontales/products/mampara-de-ducha-frontal-1-fijo-1-puerta-corredera-serigrafia-galones-concept-series Y esta:...
Respuesta en y en 3 temas más a

Horno Teka HCB840 que se apaga y se enciende

Empieza por mirar el reloj. Si esta bien, mira el conmutador rotatorio.
Respuesta en y en 2 temas más a

Termo Fagor CD-100 calienta muy despacio

Ábrelo y mira si la cal ha "invadido" el interior.

Fuga de agua en la cisterna

Hay que buscar por donde se va el agua. Quita la tapa y mira a ver por donde se puede fugar.
Respuesta en y en 2 temas más a

Arreglar retroiluminación telefonillo biticino terráneo

Disculpa, pero desde que no funcionan las notificaciones, para seguir una pregunta hay que ir repasando todas las que has respondido y es un trabajo extra, así que es normal alguna se quede sin leer. En parte baja y alta tienes una pieza de plástico...
Respuesta en y en 1 temas más a

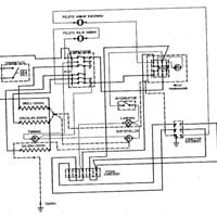
Necesito esquema conexión horno teka RT 600 me

A ver si te sirve este como referencia
Respuesta en y en 4 temas más a

¿Como se ajusta la hora en este reloj antiguo de pared?

El tornillito, te adelanta o atrasa el reloj. Haz la prueba, controla 24 horas y vas girando un poco hacia un lado u otro hasta que vaya bien.