Caldera zwe-24-1kdp-23 honeywell
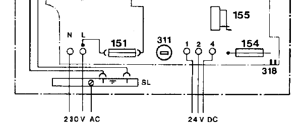
He visto infinidad de preguntas sobre calderas junkers y cronotermostastos, pero en mi caso me aparece una duda. Tengo la caldera zwe-24-1kdp-23 y el cronotermostato CM67e de honeywell. He leído que este debe ser conectado a Ls y Lr y hacer un puente entre los bornes de 24V del que salían los hilos del termostato junkers. En mi caso o no sé verlo o no existen, pero no encuentro Ls y Lr por ningún lado. Deberían estar en la regleta de 220V pero no los encuentro (¿están muy escondidos?). Creo que la caldera no es muy antigua (¿o al menos eso me dijeron) Se puede conectar de otra manera a la regleta de 24V? No tengo el manual de la caldera (¿el piso es de 2ª mano) Lo puedo conseguir en la web de Junkers? (¿En el apartado de descarga de archivos no lo encuentro pero a lo mejor esta con otro nombre equivalente?).
Ahora mismo lo tengo conectado directamente a 220V en L y N y claro me funciona como interruptor con lo que el ACS no me funciona si supero la T del cronotermostato. ¿En el caso de que no pueda conectarlo se puede cambiar alguna pieza para hacerla compatible?
Ahora mismo lo tengo conectado directamente a 220V en L y N y claro me funciona como interruptor con lo que el ACS no me funciona si supero la T del cronotermostato. ¿En el caso de que no pueda conectarlo se puede cambiar alguna pieza para hacerla compatible?
Respuesta de Jose María Méndez
1
2 respuestas más de otros expertos
Respuesta de javi cz
Respuesta de Marius Ionut Visan




en el paragrafo "El Chrono termostato Honeywell CM927 actúa sobre un relé inversor, y por lo tanto no tiene control proporcional directo. Podemos conectarlo a la caldera Junkers conectando al retorno de la caldera el contacto del relé que conmuta, (2) conectado a (C), el contacto +24V (1) de la caldera a la posición del relé conectada cuando el termostato mide menos temperatura de la programada, (1) conectado a (B), y el contacto (4) 0V al la posición conectada cuando el termostato mide una temperatura mayor que la programada, (4) conectado a (C)"Entiendo que hay que hacer puente entre 2 y 4 ya que ambos conectan a C de termostato. Es correcto? gracias - javi cz
Buenos días. Me ha servido de mucha ayuda. Sobretodo la explicación tan precisa. Tengo una duda. En una caldera igual, me llegan unos cables de una caja que está al lateral hasta la posición 1-4, que hago con estos cables, los dejo desconectados? Muchas gracias. - sfolguera sfolguera