La conexión para la cual se diseñan todos los motores trifásicos es en triangulo.
La posibilidad de conectarlo en estrella se analiza porque con esta configuración se reduce la corriente de arranque de la maquina, que para potencias medianas y grandes puede comprometer la red de alimentación. Un motor de inducción rotor jaula puede llegar a consumir hasta 6/7 veces su corriente nominal durante el arranque. Esto ocurre porque al estar detenido o girar muy lentamente la fuerza contraelectromotriz inducida que se produce es muy reducida por lo que la corriente efectiva que toma la maquina es anormalmente alta.
La conexión en estrella permite al motor arrancar con una tensión 1.732 veces menor por fase reduciéndose consecuentemente tanto la corriente inicial como el par de arranque. Luego de transcurrido un tiempo de aceleración un sistema de automatismo realiza el cruce cambiando la impedancia que ve la red de alimentación a disposición triangulo con lo cual la tensión por fase será la nominal pero obtenida con aumento controlado de la corriente inicial.
Este beneficio de arrancar con corriente reducida trae aparejada una reducción de la corriente inicial a la tercera parte respecto al arranque directo en conexión en triángulo. Pero el par de arranque también queda reducido a la tercera parte. Por esta razón, conviene que el motor arranque en vacío o con muy poca carga.
Restaría decir que no todos los motores están preparados para ser arrancados con este sistema estrella- triangulo.P. Ej. Motores de 380/220 volts solo pueden controlarse así si se dispone de red de 3 x220 volts. Maquinas de 660/380 volts si.

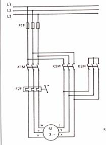
En el esquema tendrías el contactor de línea K1M ... el de estrella K2M y el de triangulo K3M. Es útil notar que el contactor de línea deberá estar dimensionado para la corriente nominal de trabajo. El de conexión estrella podrá dimensionarse para la tercera parte ( 33%) de la corriente nominal mientras que el del triangulo podrá serlo para 1/V3 = 58% de la corriente nominal.