Secadora de ropa marca Electrolux no calentaba. Cambié conjunto de resistencia y termostatos.
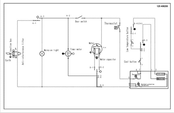
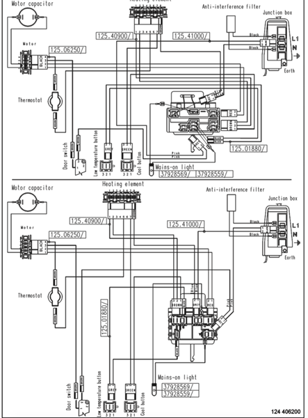
Secadora de ropa marca Electrolux no calentaba o acababa quedando resistencia sin corriente. Cambié conjunto de resistencia y termostatos. Como continuaba igual seguí recorrido cableado. Uno de los cables que alimenta la resistencia pasa por el condensador de arranque. Si desenchufo el mismo la resistencia se pone incandescente al 100% . Condensador de 8 microFaradios. Medido con multímetro me da 6,5. Cambio condensador por otro nuevo. Para mi sorpresa motor funcionando y resistencia calentando mínimamente como anteriormente. ¿?
1 respuesta
Respuesta de Napar Konponketak


