Yamaha 250 del año 1983, problema con piloto trasero
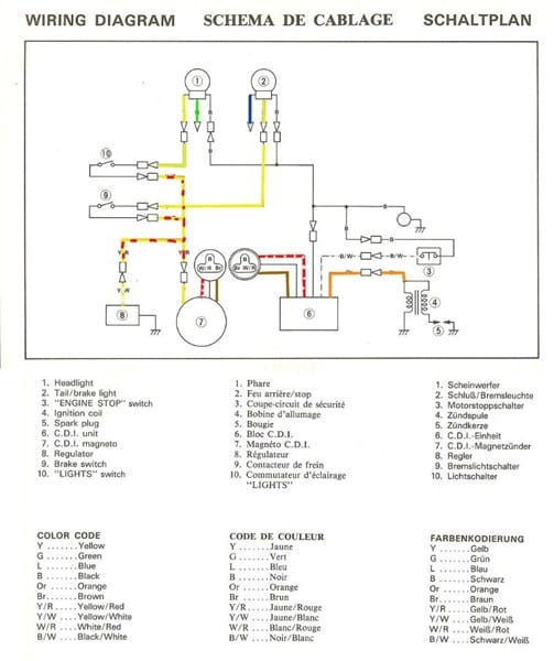
Estoy intentando montar las piezas originales en una Yamaha 250cc special del año 1983 para pasar la Itv pues lleva varias piezas tipo Custon y tengo un problema con la luz trasera que me pasa tanto con el piloto custon como con el original y es que al unir los tres cables que lleva, o bien la luz se enciende y se queda fija (no da más luz al pisar el freno) o si junto los cables de otra forma, si se enciende cuando piso el freno, pero no va la luz cuando pongo en marcha la moto. Reconozco que no tengo ni idea de electronica y no cómo me he metido en este fregado.
1 respuesta
Respuesta de david ..


