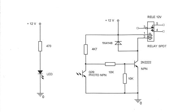
Barrera de luz para accionamiento microrele.
Agradecería si me pueden participar de un circuito tipo o link apropiado, para poder armar una barrera de luz ( proveniente de led visible o infrarrojo) que me active un relé conmutador de 12 volts... NAIS Mod.DS2Y-S ... AGY 2323. Calculo va a conmutar entre 30 y 40 veces por segundo.
1 respuesta
Respuesta de Botijo Antiguo
1
