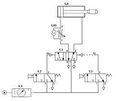
Lectura de un diagrama electroneumático
¿Cuál es la forma específica, correcta de leer un esquema electroneumático o electrohidráulico?
2 respuestas
Respuesta de Boris Berkov
1
Respuesta de albert buscapolos Ing°
1

