Preguntas esperando respuesta
Actividad pública reciente
Ha respondido en
Física
Determinar la velocidad del sonido en dos puntos.
Se trata de una sencilla resolución de 2 ecuaciones y 2 incógnitas. Hagamos las ecuaciones paso a paso: 15.5seg*(Vs-Vv)=5000m Es decir la multiplicación del tiempo por la velocidad debe ser 5000metros y la velocidad del viento la ponemos con signo...
Ha empezado a seguir el tema Física
Ha respondido en
Bachilleratos
Problema en Calculo
Abre el navegador google, y escribe Sin(x) y e^x Google trae una función de graficación que te da las gráficas de lo que pides.
Ha respondido en
Bachilleratos
Ejercicio de matemáticas urgente...
El enunciado te dice que calcules una ecuación h(f) que te de el valor de la altura sabiendo la longitud del húmero y viceversa. Te dicen que es una ecuación lineal por lo que bastará con averiguar cual es la ecuación que une los 2 puntos dados:...
Ha empezado a seguir el tema Bachilleratos
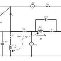
Ha preguntado en el tema en
Ingeniería Eléctrica
Estudio de Circuito Eléctrico
Buenas a todos, estoy haciendo ejercicios de circuitos y este que expongo no logro meterle mano. 1º Me pide que calcule la potencia entregada por todas las fuentes del circuito usando: a) El método de Nudos b) El método de Mallas Debe indicar si es...
Sin respuestas
Ha empezado a seguir el tema Ingeniería Química
