Jose Alvarado

Jose Alvarado

 Nicaragua @friasvela desde - visto
Preguntar

Preguntas

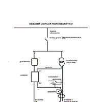
Hidroneumatica con rele y contactor en 120 voltios

Compre una bomba hidroneumática de 1,5hp en 120 voltios y le quiero poner un contactor con un relé además una llave de 2 posiciones y un flotador ya que esta bomba tiene un presostato de 10 amperios y se me quemara con el uso ya que el motor consume...

Estimado experto tengo una bomba para Como saber el capacitador de una bomba

Estimado experto:antes de todo recibe un saludo mi inquietud es que tengo una bomba de 220 voltios horizontal la cual utilizo para bombear agua del lago a un tanque aéreo la bomba es de 2.5 hp pero resulta que se le quemo el capacitador de arranque y...
Sin respuestas
Pregunta en y en 1 temas más

Lavadora Ge 12202psbb llena no arranca

Hola mi lavadora es una Ge wga12202 psbb no arranca cargada y si logra arrancar cuando esta centrifugando la canasta pega al costado ya probé con menos ropa y arranca pero se menea mas que un trompo desafinado no se si es el capacitador en el...
Sin respuestas

Bomba de un hp en 120 voComo instalar dos electroniveles y un contactor a una bomba de 120 voltios.

Tengo una bomba de un hp la cual la quiero utilizar para subir agua de una pileta la cual esta ubicada en el suelo y hacer llegar el agua a un tanque plástico de rotoplas el cual estará a una altura de 8 mts aproximadamente mi problema radica en...

1 preguntas no visibles